【導讀】模擬信號的隔離是非常頭疼的,有時候不得不需要隔離。隔離數字信號的辦法很多,隔離模擬信號的辦法卻沒有想象的那么多,關鍵是隔離的成本,比想象的都要高出許多。特別是要求精確測量的場合,模擬信號的隔離,成本高得更加是離譜的無法想象。
第一部分 信號隔離
模擬信號的隔離是非常頭疼的,有時候不得不需要隔離。大部分基于以下需要:
1.隔離干擾源;
2.分隔高電壓。
隔離數字信號的辦法很多,隔離模擬信號的辦法卻沒有想象的那么多,關鍵是隔離的成本,比想象的都要高出許多。特別是要求精確測量的場合,模擬信號的隔離,成本高得更加是離譜的無法想象。我從事這種系統開發多年,對自己所知道的隔離方法做個小小的總結:
數字隔離方法:
1. 光耦;
2. ADI 的磁隔離芯片,ADuMXXXX(XXXX為數字代號,如 I2C的ADuM1250);
3.自己用變壓器隔離。
數字隔離辦法,一般實現的都是單向數字信號的隔離,對于雙向數字信號,需要兩個隔離單元來實現,體積非常的驚人;很難減小體積。相對于速度很成本,如果速度小于100KHz以下,個人推薦用Ps2501這樣的常用光耦隔離數字信號,很好的性價比,隔離度也非常的高。一般Ps2501這樣的光耦隔離度都在3000V/RMS以上。
但是如果隔離數字信號的頻率在200KHz以上,用Ps2501這樣的光耦就不行了,要換高速的數字光耦,價格成本也上去了,不劃算了。所以可采用ADI的磁隔離芯片。最便宜的磁隔離芯片每通道的價格在$0.7,算下來人民幣也才4~5塊人民幣,選擇6N137、6N136這樣的高速光耦,已經沒有性價比可言,浪費大量的PCB空間用于隔離部分。成本在4塊左右,甚至更高,主要看你的6N137的采購量。但ADuM系列的磁隔離芯片的尺寸小很多很多,價格相比也很有優勢。唯一美中不足的是磁隔離芯片的隔離電壓只能到1000V左右,這個是個很頭疼的問題。如果只是隔離干擾源,自然沒問題,如果是隔離高電壓,那么要仔細考量一下設計了。
自己用隔離變壓器來隔離的辦法,一般人是用不到的,因為完全沒有經濟效益。它只有一點好處,就是隔離電壓可做得非常高,一般只有變頻器、逆變器等IGBT的驅動,需要隔離非常大的電壓,超過5000V;才使用。因為一般的芯片和光耦都實現不了了。
模擬信號的隔離:
1.線性光耦;
2. 隔離放大器;
3.頻壓轉換和壓頻轉換+數字隔離;
4.飛電容;
5.采用DA/AD+數字隔離的辦法實現模擬信號的采樣復原,進而實現隔離的辦法;
6.普通光耦實現的線性隔離。
線性光耦,做過隔離的朋友都知道。如以前的TIL300,不過好像已經不生產了。可以選擇Vishy的IL300作為替代。作為一般模擬信號的線性隔離,是個不錯的選擇。(我就不上傳圖了),一般來講,線性光耦需要兩個運放和一些高精度電阻組成合適的電路才能完成信號的隔離。也只是單向隔離。IL300的價格在十幾塊錢人民幣左右,如果想得到比較好的溫度特性,需要兩個比較好的運放,所以整個隔離下來的成本在每路:30RMB/Ch,隔離的頻率在200kHz左右。線性度其實并不理想,0.1%的精度都比較難保證;但手冊上寫著可以到0.01%的伺服精度。實際上,因為溫度的影響,線性度在+/-0.5%,所以有更高隔離線性度的童鞋們就不能選擇這種辦法了。但對于大多數場合都是可以的;
隔離放大器,這個是個終極的寶貝啊,有很多廠家都有,中國小廠一堆生產這種東西的。線性度都能達到0.1%,比較上檔次的是Ti和ADI的隔離放大器,這些東西的成本很高。Ti有一款號稱是全球價格最低的隔離放大器,ISO124 。隔離放大器的話,性能穩定,線性度良好,大多數都能達到或遠遠超過0.1%,都能達到0.01%;但價格的話至少都在40RMB/Ch,ADI的就更加離譜了,大概能到40dollar/Ch,對于做一般工業產品的制造商來講,實在是望而卻步。
第三種方法和第五種方法大同小異,都是把模擬信號變為數字信號然后再隔離數字信號。數字信號再復原成模擬信號,所以,這也意味著這種電路復雜得很。但從隔離效果上講,應該是一種比較合理的隔離方式。至少在成本和精度上,和隔離放大器最有一拼的。壓頻轉換和頻壓轉換都非常的貴,所以,這種器件不適合做低帶寬信號的轉換;壓頻和頻壓轉換不需要單片機的參與,電路上更為簡潔,可靠性也更高。如果使用AD/DA轉換復原,需要單片機或者FPGA等控制電路的參與,從開發角度來說,需要比較多的精力。相對于頻壓轉換的方法,比較羅嗦,復原的信號帶寬和AD/DA的帶寬有關。但選擇合適的芯片和單片機,如cortex-M0的32位單片機,40MHz左右,幾塊錢人民幣。配合合適的AD/DA,成本也能控制在30RMB/ch,但效果比IL300要好很多,主要是隔離的線性度可以有個非常好的保證。
飛電容,飛電容我沒試過,但是飛電容也是個思路特殊的隔離方案。相對于其他的隔離方案,首先是不需要隔離電源;其次是電路簡單。飛電容就是將模擬信號作為源,對一個合適的電容進行充電,充完電后,將飛電容切換到測量電路一邊,與向飛電容充電的電路完全斷開。電容對測量電路放電。測量電路測量出電容的電壓。即實現了電壓信號的隔離。這個電路的核心在于,切換電容,并控制切換時間。最好使用繼電器,但普通的繼電器壽命有限,這種玩法肯定就報廢了。要使用濕簧繼電器;濕簧繼電器應該不是便宜的東西,這種方法我也沒試過,但是理論上是完全可行的。只不過信號帶寬是小得可憐??赡苤挥?0Hz吧。
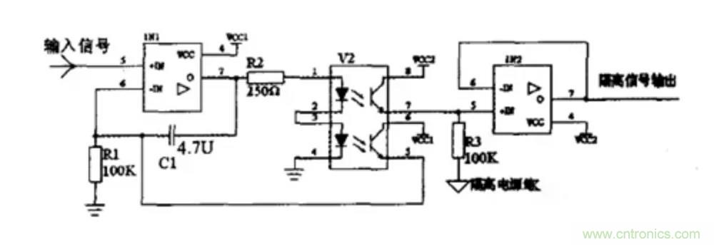
普通的光耦只是使用了特殊的思路,用另外一個光耦做第一個光耦的反饋和補償,如下圖。

這種方法呢,隔離一般的信號還可以,實際上大批量應用是很難保證一致性和穩定性的。只是應用于線性度要求非常不高的場合。成本在所有模擬信號隔離方案里應該是最低的,可以做到5塊錢/ch以下。
第二部分 電源隔離
在給嵌入式系統設計電源電路,或選用成品電源模塊時,要考慮的重要問題之一就是用隔離還是非隔離的電源方案。在進行討論之前,我們先了解下隔離與非隔離的概念,及兩者的主要特點。
一、電源隔離與非隔離的概念
電源的隔離與非隔離,主要是針對開關電源而言,業內比較通用的看法是:
1、隔離電源:電源的輸入回路和輸出回路之間沒有直接的電氣連接,輸入和輸出之間是絕緣的高阻態,沒有電流回路。
2、非隔離電源:輸入和輸出之間有直接的電流回路,例如,輸入和輸出之間是共地的。
隔離電源示意圖如圖所示。

二、隔離電源與非隔離電源的優缺點
由上述概念可知,對于常用的電源拓撲而言,非隔離電源主要有:Buck、Boost、Buck-Boost等;而隔離電源主要有各種帶隔離變壓器的反激、正激、半橋、LLC等拓撲。
結合常用的隔離與非隔離電源,我們從直觀上就可得出它們的一些優缺點,兩者的優缺點幾乎是相反的。


使用隔離或非隔離的電源,需了解實際項目對電源的需求是怎樣的,但在此之前,可了解下隔離和非隔離電源的主要差別:
1、隔離模塊的可靠性高,但成本高,效率差點。
2、非隔離模塊的結構很簡單,成本低,效率高,安全性能差。
因此,在如下幾個場合,建議用隔離電源:
1、涉及可能觸電的場合,如從電網取電,轉成低壓直流的場合,需用隔離的AC-DC電源;
2、串行通信總線通過RS-232、RS-485和控制器局域網(CAN)等物理網絡傳送數據,這些相互連接的系統每個都配備有自己的電源,而且各系統之間往往間隔較遠,因此,我們通常需要隔離電源進行電氣隔離來確保系統的物理安全,且通過隔離切斷接地回路,來保護系統免受瞬態高電壓沖擊,同時減少信號失真;
3、對外的I/O端口,為保證系統的可靠運行,也建議對I/O端口做電源隔離。
三、隔離與非隔離電源的應用場合
通過了解隔離與非隔離電源的優缺點可知,它們各有優勢,對于一些常用的嵌入式供電選擇,我們已可做成準確的判斷:
1、 系統前級的電源,為提高抗干擾性能,保證可靠性,一般用隔離電源。
2、 電路板內的IC或部分電路供電,從性價比和體積出發,優先選用非隔離的方案。
3、 對安全有要求的場合,如需接市電的AC-DC,或醫療用的電源,為保證人身的安全,必須用隔離電源,有些場合還必須用加強隔離的電源。
4、 對于遠程工業通信的供電,為有效降低地電勢差和導線耦合干擾的影響,一般用隔離電源為每個通信節點單獨供電。
5、 對于采用電池供電,對續航力要求嚴苛的場合,采用非隔離供電。
四、抗電強度
電源的隔離耐壓在GB-4943國標中又叫抗電強度,這個GB-4943標準就是我們常說的信息類設備的安全標準,就是為了防止人員受到物理和電氣傷害的國家標準,其中包括避免人受到電擊傷害、物理傷害、爆炸等傷害。如下圖為隔離電源結構圖。

隔離電源結構圖
作為模塊電源的重要指標,標準中也規定了隔離耐壓相關測試方法,簡單的測試時一般采用等電位連接測試,連接示意圖如下:

隔離耐壓測試示意圖
測試方法:
將耐壓計的電壓設為規定的耐壓值,電流設為規定的漏電流值,時間設為規定的測試時間值;
操作耐壓計開始測試,開始加壓,在規定的測試時間內,模塊應無擊穿,無飛弧現象。
注意在測試時焊接電源模塊要選取合適的溫度,避免反復焊接,損壞電源模塊。
五、那么隔離電源與非隔離電源比較有什么的優缺點呢?
隔離電源與非隔離電源優缺點

通過了解隔離與非隔離電源的優缺點可知,它們各有優勢,對于一些常用的嵌入式供電選擇,我們可遵循以下判斷條件:
對安全有要求的場合,如需接市電的AC-DC,或醫療用的電源,為保證人身的安全,必須用隔離電源,有些場合還必須用加強隔離的電源。
一般場合使用對模塊電源隔離電壓要求不是很高,但是更高的隔離電壓可以保證模塊電源具有更小的漏電流,更高的安全性和可靠性,并且EMC特性也更好一些,因此目前業界普遍的隔離電壓水平為1500VDC以上。
免責聲明:本文為轉載文章,轉載此文目的在于傳遞更多信息,版權歸原作者所有。本文所用視頻、圖片、文字如涉及作品版權問題,請電話或者郵箱聯系小編進行侵刪。



