- 計算MOSFET的耗散功率
- 同步整流器的功耗
- 開關MOSFET的功耗
- 研究選定MOSFET現有的熱性能方面的信息
- 考察是否有足夠的空間,以便設置更多的銅膜、散熱器和其它器件
- 確定是否有可能增加氣流
- 觀察一下在假定的散熱路徑上,是否有其它顯著散熱的器件
- 估計一下來自周圍元件或空間的過剩熱量或冷量
也許,今天的便攜式電源設計者所面臨的最嚴峻挑戰就是為當今的高性能CPU提供電源。CPU的電源電流最近每兩年就翻一番。事實上,今天的便攜式核電源電流需求會高達60A或更多,電壓介于0.9V和1.75V之間。但是,盡管電流需求在穩步增長,留給電源的空間卻并沒有增加—這個現實已達到了熱設計的極限甚至超出。
如此高電流的電源通常被分為兩相或多相,每一相提供15A到30A。這種方式使元件的選擇更容易。例如,一個60A電源變成了兩個30A電源。但是,這種方法沒有額外增加板上空間,對于熱設計方面的挑戰基本上沒有多大幫助。
在設計大電流電源時,MOSFET是最難確定的元件。這一點在筆記本電腦中尤其顯著,這樣的環境中,散熱器、風扇、熱管和其它散熱手段通常都留給了CPU。這樣,電源設計常常要面臨狹小的空間、靜止的氣流以及來自于附近其它元件的熱量等不利因素的挑戰。而且,除了電源下面少量的印制板銅膜外,沒有任何其它手段可以用來協助耗散功率。
在挑選MOSFET時,首先是要選擇有足夠的電流處理能力,并具有足夠的散熱通道。最后還要量化地考慮必要的熱耗和保證足夠的散熱路徑。本文將一步一步地說明如何計算這些MOSFET的功率耗散,并確定它們的工作溫度。然后,通過分析一個多相、同步整流、降壓型CPU核電源中某一個30A單相的設計實例,進一步闡明這些概念。
計算MOSFET的耗散功率
為了確定一個MOSFET是否適合于某特定應用,你必須計算一下其功率耗散,它主要包含阻性和開關損耗兩部分

由于MOSFET的功率耗散很大程度上依賴于它的導通電阻(RDS(ON)),計算RDS(ON)看上去是一個很好的出發點。但是MOSFET的RDS(ON)與它的結溫(TJ)有關。
話說回來,TJ又依賴于MOSFET的功率耗散以及MOSFET的熱阻(ΘJA)。這樣,似乎很難找到一個著眼點。由于功率耗散的計算涉及到若干個相互依賴的因素,我們可以采用一種迭代過程獲得我們所需要的結果(圖1)。

圖1.該流程圖展示了選擇各MOSFET(同步整流器和開關MOSFET)的迭代過程。在這個過程中,各MOSFET的結溫為假設值,兩個MOSFET的功率耗散和允許環境溫度通過計算得出。當允許的環境溫度達到或略高于我們所期望的機箱內最高溫度時(機箱內安裝了電源及其所驅動的電路),這個過程就結束了。[page]
迭代過程始于為每個MOSFET假定一個結溫,然后,計算每個MOSFET各自的功率耗散和允許的環境溫度。當允許的環境氣溫達到或略高于電源及其所驅動的電路所在的機殼的期望最高溫度時,這個過程便結束了。
有些人總試圖使這個計算所得的環境溫度盡可能高,但通常這并不是一個好主意。這樣作就要求采用更昂貴的MOSFET,在MOSFET下鋪設更多的銅膜,或者要求采用一個更大、更快速的風扇產生氣流—所有這些都不是我們所期望的。
從某種意義上講,先假定一個MOSFET結溫,然后再計算環境溫度,這是一種逆向的考慮方法。畢竟環境溫度決定了MOSFET的結溫—而不是相反。不過,從一個假定的結溫開始計算要比從環境溫度開始容易一些。
對于開關MOSFET和同步整流器,我們可以選擇一個最大允許的管芯結溫(TJ(HOT))作為迭代過程的出發點。多數MOSFET的數據資料只規定了+25°C下的最大RDS(ON),不過最近有些MOSFET文檔也給出了+125°C下的最大值。MOSFET的RDS(ON)隨著溫度而增加,典型溫度系數在0.35%/°C至0.5%/°C之間(圖2)。

圖2.典型功率MOSFET的導通電阻的溫度系數在0.35%每度(綠線)至0.5%每度(紅線)之間
如果拿不準,可以用一個較差的溫度系數和MOSFET的+25°C規格(或+125°C規格,如果有的話)近似估算在選定的TJ(HOT)下的最大RDS(ON):
其中,RDS(ON)SPEC是計算所用的MOSFET導通電阻,TSPEC是規定RDS(ON)SPEC時的溫度。利用計算出的RDS(ON)HOT,可以確定同步整流器和開關MOSFET的功率消耗,具體做法如下所述。
在下面的章節中,我們將討論如何計算各個MOSFET在給定的管芯溫度下的功率消耗,以及完成迭代過程的后續步驟(整個過程詳述于圖1)。
同步整流器的功耗
除最輕負載以外,各種情況下同步整流器MOSFET的漏-源電壓在打開和關閉過程中都會被續流二極管鉗位。因此,同步整流器幾乎沒有開關損耗,它的功率消耗很容易計算。只需要考慮阻性損耗即可。
最壞情況下的損耗發生在同步整流器工作在最大占空比時,也就是當輸入電壓達到最大時。利用同步整流器的RDS(ON)HOT和工作占空比,通過歐姆定律,我們可以近似計算出它的功率消耗:

開關MOSFET的開關損耗計算起來比較困難,因為它依賴于許多難以量化并且通常沒有規格的因素,這些因素同時影響到打開和關閉過程。我們可以首先用以下粗略的近似公式對某個MOSFET進行評價,然后通過實驗對其性能進行驗證:
其中CRSS是MOSFET的反向傳輸電容(數據資料中的一個參數),fSW為開關頻率,IGATE是MOSFET的柵極驅動器在MOSFET處于臨界導通(VGS位于柵極充電曲線的平坦區域)時的吸收/源出電流。
一旦基于成本因素將選擇范圍縮小到了特定的某一代MOSFET(不同代MOSFET的成本差別很大),我們就可以在這一代的器件中找到一個能夠使功率耗散最小的器件。
這個器件應該具有均衡的阻性和開關損耗。使用更小(更快)的MOSFET所增加的阻性損耗將超過它在開關損耗方面的降低,而更大(RDS(ON)更低)的器件所增加的開關損耗將超過它對于阻性損耗的降低。
如果VIN是變化的,需要在VIN(MAX)和VIN(MIN)下分別計算開關MOSFET的功率耗散。MOSFET功率耗散的最壞情況可能會出現在最低或最高輸入電壓下。
該耗散功率是兩種因素之和:在VIN(MIN)時達到最高的阻性耗散(占空比較高),以及在VIN(MAX)時達到最高的開關損耗(由于VIN²項的緣故)。一個好的選擇應該在VIN的兩種極端情況下具有大致相同的耗散,并且在整個VIN范圍內保持均衡的阻性和開關損耗。
如果損耗在VIN(MIN)時明顯高出,則阻性損耗起主導作用。這種情況下,可以考慮用一個更大一點的開關MOSFET(或將一個以上的多個管子相并聯)以降低RDS(ON)。但如果在VIN(MAX)時損耗顯著高出,則應該考慮降低開關MOSFET的尺寸(如果是多管并聯的話,或者去掉一個MOSFET),以便使其開關速度更快一點。
如果阻性和開關損耗已達平衡,但總功耗仍然過高,有多種辦法可以解決:
• 改變問題的定義。例如,重新定義輸入電壓范圍。
• 改變開關頻率以便降低開關損耗,有可能使用更大一點的、RDS(ON)更低的開關MOSFET。
• 增加柵極驅動電流,有可能降低開關損耗。MOSFET自身的內部柵極電阻最終限制了柵極驅動電流,實際上限制了這種方 法的有效性。
• 采用一個改進技術的MOSFET,以便同時獲得更快的開關速度、更低的RDS(ON)和更低的柵極電阻。
脫離某個給定的條件對MOSFET的尺寸作更精細的調整是不大可能的,因為器件的選擇范圍是有限的。選擇的底線是MOSFET在最壞情況下的功耗必須能夠被耗散掉。
[page]
熱阻
下一步是要計算每個MOSFET周圍的環境溫度,在這個溫度下,MOSFET結溫將達到我們的假定值(按照前面圖1所示的迭代過程,確定合適的MOSFET來作為同步整流器和開關MOSFET)。為此,首先需要確定每個MOSFET結到環境的熱阻(ΘJA)。
熱阻的估算可能會比較困難。單一器件在一個簡單PCB上的ΘJA測算相對容易一些,而要在一個系統內去預測實際電源的熱性能是很困難的,那里有許多熱源在爭奪有限的散熱通道。如果有多個MOSFET被并聯使用,其整體熱阻的計算方法,和計算兩個以上并聯電阻的等效電阻一樣。
我們可以從MOSFET的ΘJA規格開始。對于單一管芯、8引腳封裝的MOSFET來講,ΘJA通常接近于62°C/W。其他類型的封裝,有些帶有散熱片或裸露的導熱片,其熱阻一般會在40°C/W至50°C/W(表1)。

注:同樣封裝類型的不同器件,以及不同制造商出品的相似封裝的熱阻各不相同,和封裝的機械特性、管芯尺寸和安裝及綁定方法有關。需仔細考慮MOSFET數據資料中的熱信息。
可以用下面的公式計算MOSFET的管芯相對于環境的溫升:

如果計算出的TAMBIENT低于機殼的最大額定環境溫度(意味著機殼的最大額定環境溫度將導致MOSFET的預定TJ(HOT)被突破),必須采用下列一條或更多措施:
• 升高預定的TJ(HOT),但不要超出數據手冊規定的最大值。
• 選擇更合適的MOSFET以降低MOSFET的功耗。
• 通過增加氣流或MOSFET周圍的銅膜降低ΘJA。
重算TAMBIENT(采用速算表可以簡化計算過程,經過多次反復方可選出一個可接受的設計)。另一方面,如果計算出的TAMBIENT高出機殼的最大額定環境溫度很多,可以采取下述可選步驟中的任何一條或全部:
• 降低預定的TJ(HOT)。
• 減小專用于MOSFET散熱的覆銅面積。
• 采用更廉價的MOSFET。
最后幾個步驟是可選的,在此情況下MOSFET不會因過熱而損壞。不過,通過這些步驟,只要保證TAMBIENT高出機殼最高溫度一定裕量,我們可以降低線路板面積和成本。
上述計算過程中最大的誤差源來自于ΘJA。你應該仔細閱讀數據資料中有關ΘJA規格的所有注釋。一般規范都假定器件安裝在1in²的2oz銅膜上。銅膜耗散了大部分的功率,不同數量的銅膜ΘJA差別很大。
例如,帶有1in²銅膜的D-Pak封裝ΘJA會達到50°C/W。如果只將銅膜鋪設在引腳的下面,ΘJA將高出兩倍(表1)。
如果將多個MOSFET并聯使用,ΘJA主要取決于它們所安裝的銅膜面積。兩個器件的等效ΘJA可以是單個器件的一半,但必須同時加倍銅膜面積。也就是說,增加一個并聯的MOSFET而不增加銅膜的話,可以使RDS(ON)減半但不會改變ΘJA很多。
最后,ΘJA規范通常都假定沒有任何其它器件向銅膜的散熱區傳遞熱量。但在高電流情況下,功率通路上的每個元件,甚至是PCB引線都會產生熱量。為了避免MOSFET過熱,需仔細估算實際情況下的ΘJA,并采取下列措施:
• 仔細研究選定MOSFET現有的熱性能方面的信息。
• 考察是否有足夠的空間,以便設置更多的銅膜、散熱器和其它器件。
• 確定是否有可能增加氣流。
• 觀察一下在假定的散熱路徑上,是否有其它顯著散熱的器件。
• 估計一下來自周圍元件或空間的過剩熱量或冷量。
設計實例
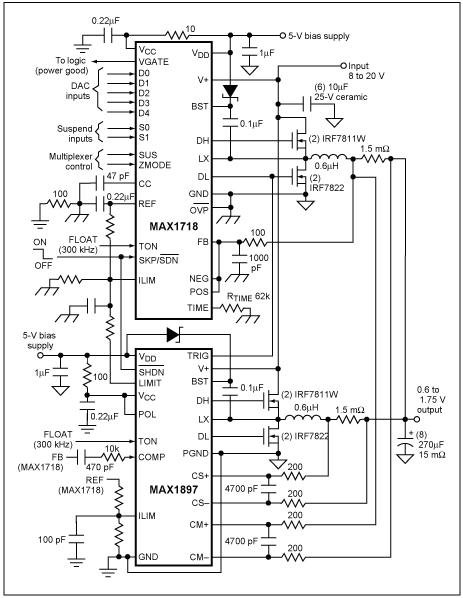
圖3所示的CPU核電源提供1.5V/60A輸出。兩個300kHz的相同的30A功率級總共提供60A輸出電流。MAX1544IC驅動兩級電路,采用180°錯相工作方式。該電源的輸入范圍7V至24V,機殼的最大額定環境溫度為+60°C。

圖3.該降壓型開關調節器中的MOSFET經由本文所述的迭代過程選出。板級設計者通常采用該類型的開關調節器驅動今天的高性能CPU。
同步整流器由兩片并聯的IRF6603MOSFET組成,組合器件的最大RDS(ON)在室溫下為2.75mΩ,在+125°C(預定的TJ(HOT))下近似為4.13mΩ。在最大占空比94%,30A負載電流,以及4.13mΩ最大RDS(ON)時,這些并聯MOSFET的功耗大約為3.5W。
提供2in²銅膜來耗散這些功率,總體ΘJA大約為18°C/W,該熱阻值取自MOSFET的數據資料。組合MOSFET的溫升將接近于+63°C,因此該設計應該能夠工作在最高+60°C的環境溫度下。
開關MOSFET由兩只IRF6604MOSFET并聯組成,組合器件的最大RDS(ON)在室溫下為6.5mΩ,在+125°C(預定的TJ(HOT))下近似為9.75mΩ。組合后的CRSS為380pF。MAX1544的1Ω高邊柵極驅動器可提供將近1.6A的驅動。
VIN=7V時,阻性損耗為1.63W,而開關損耗近似為0.105W。輸入為VIN=24V時,阻性損耗為0.475W而開關損耗近似為1.23W。總損耗在各輸入工作點大致相等,最壞情況(最低VIN)下的總損耗為1.74W。
28°C/W的ΘJA將產生+46°C的溫升,允許工作于最高+80°C的環境溫度。若環境溫度高于封裝的最大規定溫度,設計人員應考慮減小用于MOSFET的覆銅面積,盡管該步驟不是必須的。
本例中的覆銅面積單獨考慮了MOSFET的需求。如果還有其它器件向這個區域散熱的話,可能還需要更多的覆銅面積。如果沒有足夠的空間增加覆銅,則可以降低總功耗,傳遞熱量到低耗散區,或者采用主動的辦法將熱量移走。
熱管理是大功率便攜式設計中難度較大的領域之一。這種難度迫使我們有必要采用上述迭代過程。盡管該過程能夠引領板級設計者靠近最終設計,但是還必須通過實驗來最終確定設計流程是否足夠精確。計算MOSFET的熱性能,為它們提供足夠的耗散途徑,然后在實驗室中檢驗這些計算,這樣有助于獲得一個健壯的熱設計。





